- Product Description
-
Overview
The GGD type AC low-voltage switchgear is a technological advancement and development project issued in 1991 by the Ministry of Energy to promote technological progress in China's low-voltage power distribution industry and accelerate the upgrading of low-voltage complete sets of switchgear. Designed and developed by the Low-Voltage Complete Set Switchgear Joint Design and Research Group (NLS) under the Ministry of Energy, it passed the ministerial appraisal presided over by the Ministry of Energy in October 1992 and is now widely used throughout China.
Applications
GGD type AC low-voltage switchgear is suitable for AC 50Hz power distribution systems with a rated operating voltage of 380V and a rated operating current of 3150A for power plant, substation, and factory users. It is used for energy conversion, distribution, and control of power, lighting, and distribution equipment.
The GGD type AC low-voltage switchgear is a new type of low-voltage switchgear designed based on the requirements of the Ministry of Energy's superior authorities, numerous power users, and design departments, adhering to the principles of safety, economy, rationality, and reliability. The product features high breaking capacity, good dynamic and thermal stability, flexible electrical schemes, easy combination, series, strong practicality, novel structure, and high protection level. It can be used as an updated product for low-voltage complete sets of switchgear.
The GGD type AC low-voltage switchgear complies with IEC439 "Low-voltage switchgear and controlgear" and GB7251 "Low-voltage switchgear and controlgear" standards.
Operating Environment Conditions
1. Ambient air temperature not higher than +40℃; not lower than -50℃, the average temperature within 24h shall not exceed +35℃.
2. Indoor installation, the altitude of the installation location shall not exceed 2000m.
3. The relative humidity of the surrounding air shall not exceed 50% at the highest temperature of +40℃, and a higher relative humidity is allowed at lower temperatures (e.g., 90% at +20°C). The influence of occasional condensation due to temperature changes should be considered.
4. The inclination of the equipment to the vertical plane during installation shall not exceed 5%.
5. The equipment should be installed in places without violent vibration and impact, and in places where electrical components are not easily corroded.
6. Users with special requirements can negotiate with the manufacturer.
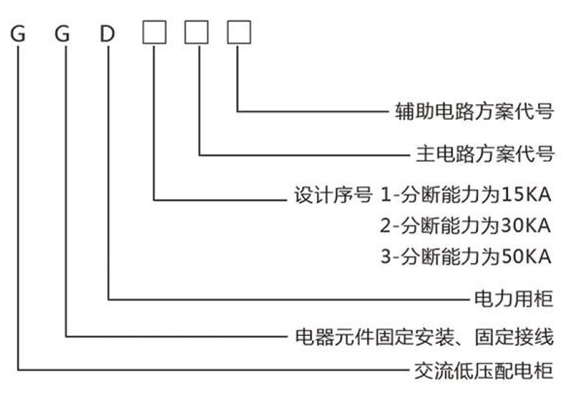
Product Model Meaning

Low-voltage switchgear GGD
Share Now
- Product Description
-
Overview
The GGD type AC low-voltage switchgear is a technological advancement and development project issued in 1991 by the Ministry of Energy to promote technological progress in China's low-voltage power distribution industry and accelerate the upgrading of low-voltage complete sets of switchgear. Designed and developed by the Low-Voltage Complete Set Switchgear Joint Design and Research Group (NLS) under the Ministry of Energy, it passed the ministerial appraisal presided over by the Ministry of Energy in October 1992 and is now widely used throughout China.
Applications
GGD type AC low-voltage switchgear is suitable for AC 50Hz power distribution systems with a rated operating voltage of 380V and a rated operating current of 3150A for power plant, substation, and factory users. It is used for energy conversion, distribution, and control of power, lighting, and distribution equipment.
The GGD type AC low-voltage switchgear is a new type of low-voltage switchgear designed based on the requirements of the Ministry of Energy's superior authorities, numerous power users, and design departments, adhering to the principles of safety, economy, rationality, and reliability. The product features high breaking capacity, good dynamic and thermal stability, flexible electrical schemes, easy combination, series, strong practicality, novel structure, and high protection level. It can be used as an updated product for low-voltage complete sets of switchgear.
The GGD type AC low-voltage switchgear complies with IEC439 "Low-voltage switchgear and controlgear" and GB7251 "Low-voltage switchgear and controlgear" standards.
Operating Environment Conditions
1. Ambient air temperature not higher than +40℃; not lower than -50℃, the average temperature within 24h shall not exceed +35℃.
2. Indoor installation, the altitude of the installation location shall not exceed 2000m.
3. The relative humidity of the surrounding air shall not exceed 50% at the highest temperature of +40℃, and a higher relative humidity is allowed at lower temperatures (e.g., 90% at +20°C). The influence of occasional condensation due to temperature changes should be considered.
4. The inclination of the equipment to the vertical plane during installation shall not exceed 5%.
5. The equipment should be installed in places without violent vibration and impact, and in places where electrical components are not easily corroded.
6. Users with special requirements can negotiate with the manufacturer.
Product Model Meaning

Fill in your phone number and E-mail information, and we will contact you within one working day to solve your problems as soon as possible.
