- Product Description
-
Overview
The XGN212 box-type fixed metal switchgear (hereinafter referred to as switchgear) is used for three-phase AC 50Hz with a rated voltage of 3.6, 7.2, and 12kV. It is used in the system to receive and distribute electrical energy, and is particularly suitable for frequent operation occasions. Its busbar system is a single busbar (and can be derived into a single busbar with bypass and double busbar structure).
This switchgear conforms to the national standard GB3906-91 "3~35kV AC metal-enclosed switchgear" and the national standard IEC298, and has the "five-prevention" interlocking function proposed by two departments.
Environmental Conditions of Use
Ambient temperature: Upper limit +40℃, Lower limit -25℃
Altitude not exceeding 1000m (if exceeding 1000m, please consult our technical department for production)
Relative humidity: Daily average value not exceeding 95%, monthly average value not exceeding 90%
Seismic intensity not exceeding 8 degrees
No fire, explosion hazard, serious pollution, chemical corrosion, or strong vibration.
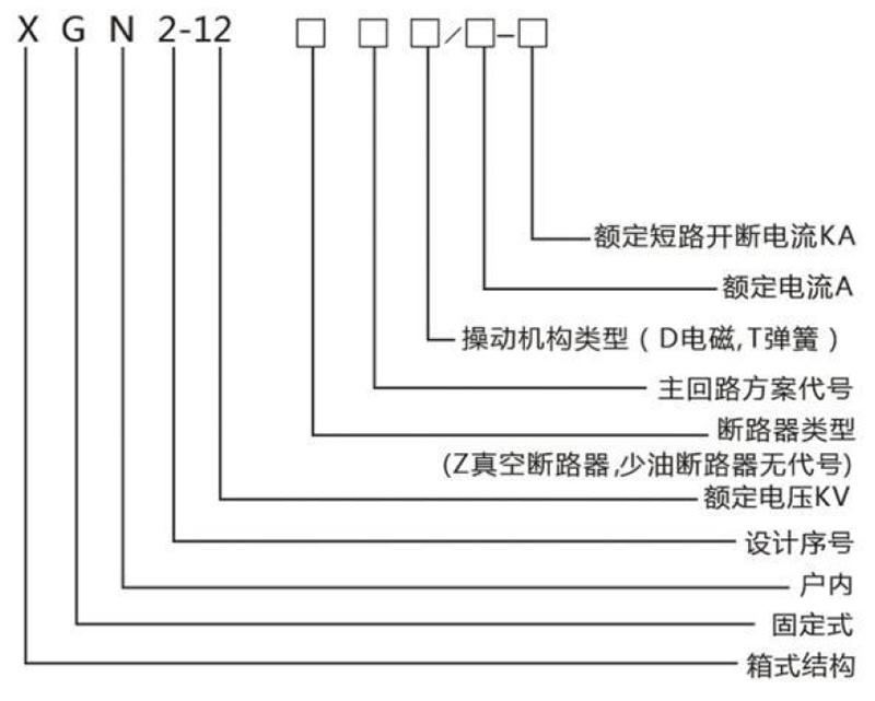
Product Model and Definition

High-voltage switchgear XGN2-12
Share Now
- Product Description
-
Overview
The XGN212 box-type fixed metal switchgear (hereinafter referred to as switchgear) is used for three-phase AC 50Hz with a rated voltage of 3.6, 7.2, and 12kV. It is used in the system to receive and distribute electrical energy, and is particularly suitable for frequent operation occasions. Its busbar system is a single busbar (and can be derived into a single busbar with bypass and double busbar structure).
This switchgear conforms to the national standard GB3906-91 "3~35kV AC metal-enclosed switchgear" and the national standard IEC298, and has the "five-prevention" interlocking function proposed by two departments.
Environmental Conditions of Use
Ambient temperature: Upper limit +40℃, Lower limit -25℃
Altitude not exceeding 1000m (if exceeding 1000m, please consult our technical department for production)
Relative humidity: Daily average value not exceeding 95%, monthly average value not exceeding 90%
Seismic intensity not exceeding 8 degrees
No fire, explosion hazard, serious pollution, chemical corrosion, or strong vibration.
Product Model and Definition

Fill in your phone number and E-mail information, and we will contact you within one working day to solve your problems as soon as possible.
